Simplify your online presence. Elevate your brand.

J4012 Pneumatik Dan Hidraulik Unit4 Pdf

J4012 Pneumatik Dan Hidraulik Unit4 Pdf
J4012 Pneumatik Dan Hidraulik Unit4 Pdf

J4012 Pneumatik Dan Hidraulik Unit4 Pdf Dokumen tersebut merupakan modul pengajaran tentang sistem pneumatik dan hidraulik yang disusun oleh tiga orang pensyarah politeknik. modul ini membahagikan topik kepada 11 unit dan memberikan panduan penggunaan modul serta pra syarat, objektif, peralatan yang diperlukan, dan rujukan. Dokumen ini membincangkan sistem kerja pneumatik dan fungsi penderia yang digunakan dalam penggerakkan mesin. ia menerangkan kaedah penggerakan mekanikal, pneumatik, dan elektrikal serta perbezaan antara litar kawalan pneumatik dan elektro pneumatik.

J4012 Pneumatik Dan Hidraulik Unit8 Doc
J4012 Pneumatik Dan Hidraulik Unit8 Doc

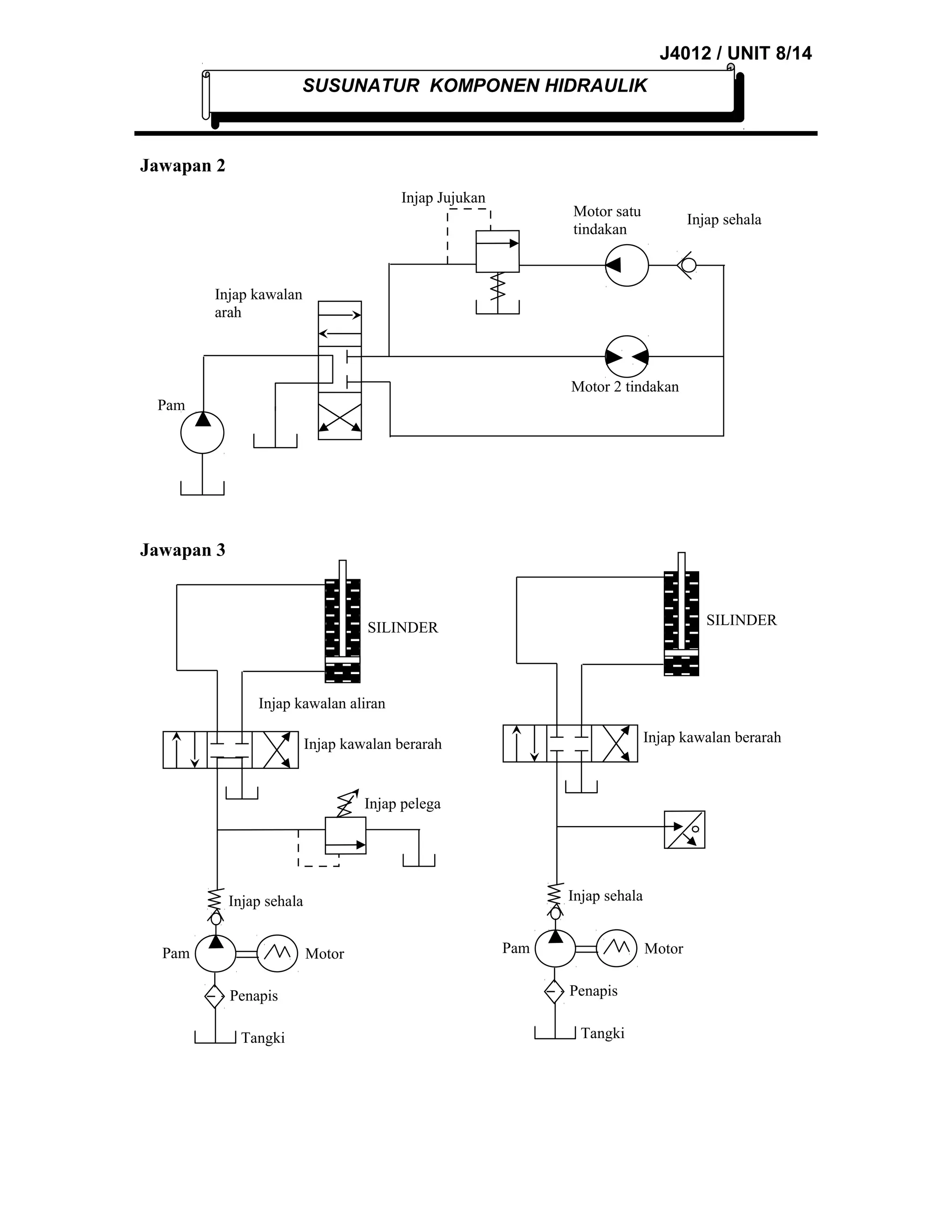
J4012 Pneumatik Dan Hidraulik Unit8 Doc Modul politeknik, modul kejuruteraan awam,kejuruteraan mekanikal, modul kejuruteraan elektrik, modul kejuruteraan petrokimia, modul perdagangan. Jika pompa digerakkan,maka minyak akan terdorong oleh gaya dari tekanan yang terjadi maka diatur dengan menggunakan valve. ada tiga cara yang digunakan untuk mengatur dalam sistem hidraulik, yaitu : mengatur terkanan minyak, mengatur rate aliran minyak dan mengatur arah aliran minyak. Sistem pneumatik menggunakan udara tekanan sebagai media kerjanya, sedangkan sistem hidrolik menggunakan cairan hidrolik. ebook ini berisi penjelasan tentang komponen komponen sistem pneumatik dan hidrolik seperti tangki, filter, pompa, aliran meter, indikator tekanan dan lainnya. Modul ini membahas tentang sistem pneumatik dan hidraulik, termasuk aplikasi, komponen komponen, dan rangkaian rangkaian dasarnya. pneumatik menggunakan udara bertekanan sebagai sumber daya gerak, sedangkan hidraulik menggunakan cairan hidraulik.

J4012 Pneumatik Dan Hidraulik Unit4 Doc
J4012 Pneumatik Dan Hidraulik Unit4 Doc

J4012 Pneumatik Dan Hidraulik Unit4 Doc Sistem pneumatik menggunakan udara tekanan sebagai media kerjanya, sedangkan sistem hidrolik menggunakan cairan hidrolik. ebook ini berisi penjelasan tentang komponen komponen sistem pneumatik dan hidrolik seperti tangki, filter, pompa, aliran meter, indikator tekanan dan lainnya. Modul ini membahas tentang sistem pneumatik dan hidraulik, termasuk aplikasi, komponen komponen, dan rangkaian rangkaian dasarnya. pneumatik menggunakan udara bertekanan sebagai sumber daya gerak, sedangkan hidraulik menggunakan cairan hidraulik. Sebagai rujukan untuk sujek deb1313 asic pneumatic and hydraulic. Download j4125 automasi perindustrian dan robotik download j4012 pneumatik dan hidraulik download j3103 teknologi worksyop 3 download j3022 teknologi bahan download j3010 mechanics of machines 1 download j3009 kaji daya bahan download j3008 fluid mechanics download j2006 termodinamik 1 download j2003 teknologi worksyop 2. Buku teks ′′ pneumatik & hidrolik ”pneumatik” ′′ ini disusun berdasarkan tuntutan paradigma pengajaran dan pembelajaran kurikulum 2013 diselaraskan berdasarkan pendekatan model pembelajaran yang sesuai dengan kebutuhan belajar kurikulum abad 21, yaitu pendekatan model pembelajaran berbasis peningkatan keterampilan proses sains. Kuasa hidraulik tidak mudah berbanding dengan kuasa elektrik. kos sistem hidraulik mungkin lebih tinggi dari sistem elektrik bagi melakukan fungsi yang serupa.

J4012 Pneumatik Dan Hidraulik Unit4 Doc
J4012 Pneumatik Dan Hidraulik Unit4 Doc

J4012 Pneumatik Dan Hidraulik Unit4 Doc Sebagai rujukan untuk sujek deb1313 asic pneumatic and hydraulic. Download j4125 automasi perindustrian dan robotik download j4012 pneumatik dan hidraulik download j3103 teknologi worksyop 3 download j3022 teknologi bahan download j3010 mechanics of machines 1 download j3009 kaji daya bahan download j3008 fluid mechanics download j2006 termodinamik 1 download j2003 teknologi worksyop 2. Buku teks ′′ pneumatik & hidrolik ”pneumatik” ′′ ini disusun berdasarkan tuntutan paradigma pengajaran dan pembelajaran kurikulum 2013 diselaraskan berdasarkan pendekatan model pembelajaran yang sesuai dengan kebutuhan belajar kurikulum abad 21, yaitu pendekatan model pembelajaran berbasis peningkatan keterampilan proses sains. Kuasa hidraulik tidak mudah berbanding dengan kuasa elektrik. kos sistem hidraulik mungkin lebih tinggi dari sistem elektrik bagi melakukan fungsi yang serupa.

Comments are closed.